汽轮机胀差和轴向位移知识分享-广东科威
2022-09-05 科威
锅炉在启动阶段汽包水位的调整要点
2022-08-30 科威
锅炉过热器减温水和再热器减温水对机组影响和作用
2022-08-20 科威
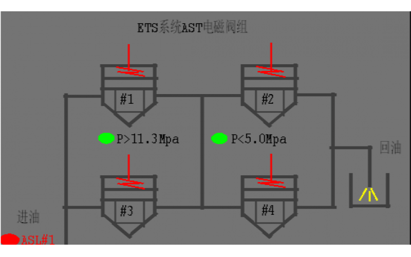
#2机组AST电磁阀试验油压波动分析原因
2022-08-19 科威阀门
汽机除氧器构造及原理分享
2022-08-19 科威设备
锅炉单台引风机跳闸现象及具体处理方法分享
机组在线更换伺服阀,需要怎么组织准备?
2022-07-22 科威阀门
6#机组DCS如何新增测点经验分享
2022-07-22 科威